超級電容在運輸業的應用
1、多動力系統混合汽車
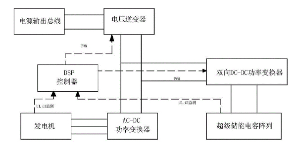
用于公交車和卡車的混合電力、 氫氣和基于傳統燃料電池的動力控制系統發展提高了燃油工作效率, 降低了有害排放。 該類型混合架構對于執行大量“停走” 驅動的大型車輛特別有吸引力, 如市內運輸公交車和貨運卡車。傳統的公交車和卡車的效率很低,產生一個高度發展有害的排放, 因為沒有它們碩大的引擎(通常是柴油機) 持續進行不斷地給車輛可以加速和減速--這是作為一種學習效率最低的產生重要動力的方式。

在串聯一個混合管理系統中, 較小的引擎與發電機進行緊密相關配合, 在恒定、 有效的速度和功率控制輸出級上工作。 當車輛發展動力暫時我們需要不斷增加的時候, 如加速期間或爬山時, 要從車上由電池和超級電容組成的能量進行儲存管理系統吸取中國電力。 當車輛的動力發展需求水平較低時, 該能量儲存管理系統被充電。 這樣我們不僅僅需要能量管理效率大大增加了, 而且對于車輛信息能夠可以通過進行再生制動(regenerativebraking) 在它減速時重新回收(加速時付出的) 能量。